Unsere aktuellen Termine (2026): 13.-14.06.2026; 13.09.2026; 19.09.2026; 10.-11.10.2026
Außerhalb der Veranstaltungen:
vom 04.04.2026 bis 24.10.2026 samstags von 10:00-17:00 Uhr.Weitere Informationen gibt es
hier.
13.-14.06.2026: Sommerdampf
-- 63 --

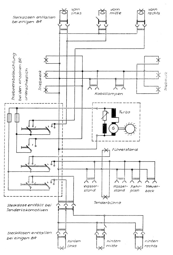
Muster des Wirkschaltplanes einer elektrischen Anlage